РУКОВОДСТВО ПО ЭКСПЛУАТАЦИИ
1.
ПРИНЦИП ДЕЙСТВИЯ И ИСПОЛЬЗОВАНИЯ :
1.1
Гидростатический привод
1.2 РУЛЕВОЕ Управление
И ВСПОМОГАТЕЛЬНЫЙ НАСОС
1.3 ПНЕВМАТИЧЕСКАЯ СХЕМА
1.4
ВИБРАЦИОННО-ГИДРАВЛИЧЕСКАЯ СХЕМА
1.5 ЭЛЕКТРИЧЕСТВО
2. ИСПОЛЬЗОВАНИЕ АВТОМОБИЛЯ
2.1 УПРАВЛЕНИЕ ИЗ
КАБИНЫ
2.2 ЭКСПЛУАТАЦИЯ
АВТОМОБИЛЯ
2.3 РАБОТА С
ВИБРАТОРОМ
1/ПРИНЦИП ДЕЙСТВИЯ И
ИСПОЛЬЗОВАНИЕ
Гидростатический привод
Противовращательная система
Описание компонентов магистрали
Каждая
ось приводится в движение одним мотором переменного смещения (по два мотора на
автомобиль) и одним насосом переменного смещения в замкнутом контуре.
Контролировать
скорости движения машины можно при помощи изменения смещений насоса и мотора.
Насос: с 0см3/оборот до 130 см3/оборот.
Мотор: 42 см3/оборот для высокой скорости (режим кролика на
приборной панели)
160 см3/оборот для низкой скорости (режим черепахи на приборной
панели)
Насос
а. Общее описание
Обратитесь к картинке насоса (вид в разрезе) из руководства Sauer по обслуживанию аксиального поршневого насоса.
Аксиальный насос переменного смещения имеет рамную аксиально-поршневую
конструкцию.
Дебит
потока пропорционален скорости насоса и задается с помощью качающегося кольца
аксиально-поршневого угла. Угол можно бесконечное число раз изменять от 0 до
максимального смещения.
Направление
потока можно менять с помощью наклонения качающегося кольца в противоположную
сторону от нейтрального или нулевого положения смещения.
б. Управление электрическим
смещением (УЭС)
Для
УЭС используется управляющий клапан управления электрогидравлическим давлением.
Управляющий клапан управления давлением преобразует электрический входной
сигнал в гидравлический входной сигнал для управления пружинным центрированным
четырехсторонним серво-клапаном, который переносит гидравлическое давление на
одну из сторон двухстороннего серво-поршня.
Серво-поршень
наклоняет раму качающегося кольца, и таким образом изменяет
смещение качающегося кольца с полного в одном
направлении до полного смещения в противоположном направлении. Управление имеет
механизм механической обратной связи, который перемещает серво-клапан в
зависимости от входного сигнала и углового положения качающегося кольца.
Управление
электрической индукцией выполнено таким образом, чтобы угловое вращение качающегося кольца было пропорционально входному электрическому сигналу. Из-за
изменения сил при нормальных условиях эксплуатации, качающееся кольцо имеет тенденцию отклоняться от положения, заданного
оператором механизма. Смещение, улавливаемое устройством обратной связи
соединяющим качающееся кольцо с контрольным
клапаном, активирует клапан и обеспечивает поступление давления в серво-клапан,
что будет удерживать качающееся кольцо в
заданном положении.
в. Многофункциональный
клапан
Насос снабжен
системой последовательного ограничения давления и предохранительными клапанами
высокого давления.
При
достижении заданного давления, система
ограничения давления действует, чтобы быстро остановить ход насоса так, чтобы
ограничить давление в системе.
При непривычно
быстром воздействии нагрузки, предохранительный клапан высокого давления также
способен ограничить уровень давления. Чувствительный клапан ограничитель
давления действует как управляющий клапан для катушки предохранительного
клапана, таким образом, что предохранительному клапан следует оперировать при
давлении выше срабатывания системы ограничения уровня давления.
Чувствительные
клапана ограничители давления и предохранительные клапана встроены в
многофункциональные клапана в заглушке насоса.
Приведение в
действие ограничителя давления:
При превышении
заданного давления из клапана датчика давления вытекает масло в порт
сервопоршня, который находится при низком давлении. Действие клапана датчика
давления состоит в отмене введенной команды управления смещением и ведет к
выравниванию серво давления.
Многофункциональный
клапан также показывает предохранительный серво клапан, ограничивающий серво
давление на подходящем уровне (не показано на рисунке).
Регулировка
клапана:
Процедура
регулировки клапана описана в руководстве Sauer по обслуживанию аксиального поршневого насоса и
главе 5.
Для проверки
давления :
Используйте
манометр высокого давления в кабине, чтобы установить клапан
г. Давление
питания
Насос снабжен
встроенным зубчатым питающим насосом и предохранительным клапаном питания.
Регулировка
давления питания:
Процедура
установки клапана описана в руководстве Sauer по обслуживанию аксиального поршневого насоса.
(При установке
двигатель должен работать на 1500 оборотах в минуту)
a. Общее описание
В
гидростатической трансмиссии Nomad используется электронный модуль ASC фирмы SAUER, который
регулирует вращающий момент каждого мотора. Это устройство позволяет
автоматически регулировать смещение каждого мотора, если условия вращения дают
требуемый вращающий момент и мощность валу, необходимые для поддержания тяги
автомобиля.
Эта система
активируется с помощью тумблера Вкл/Выкл. (On / Off), вмонтированного на приборной
панели.
б. Логика работы:
При активации ASC, процессор педали
ограничивает входной электрический ток, посылаемый на УЭС, до 50% от
максимально дозволенной силы тока. Это означает, что насос выдаст половину от
максимального потока масла при полностью нажатой педали.
В то же время, клапаны PCOR деактивированы. В этом случае, гидравлический
мотор не может работать с максимальным смещением при нахождении переключателя в
режиме кролика. Фактически, система ограничивает вращающий момент на колеса.
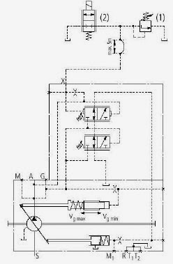
Мотор
a. Общее описание
Гидравлический
мотор — это агрегат с наклонной осью, содержащий сферические поршни.
Мотор снабжен
двухпозиционным электрическим управлением, позволяющим оператору выбирать
максимальное или минимальное смещение мотора.
При установке
мотора на минимальное смещение, управление может быть проигнорировано
компенсатором давления, который будет работать при давлении выше, чем заданное.
Детальное
описание мотора можно найти в руководстве Sauer по обслуживанию моторов с осью переменного наклона
б.
Двухпозиционное электрическое управление
Смещение мотора
меняется серво-поршнем, который позволяет цилиндровой оси мотора наклоняться
таким образом меняя длину хода мотора. Электрогидравлическое двухпозиционное
управление установлено для управления серво поршнем. 24-В соленоидный клапан
соединяет конец катушки управляющего клапана с управляющим давлением
(обеспечиваемым катушкой челнока) или с корпусом двигателя. Управляющий клапан
смещен пороговой пружиной, и управляет потоком масла на края сервопоршня. Серво
давление подается изнутри обратным клапаном.
Активация
соленоида вызовет отклонение мотора с максимального на минимальное положение
смещения.
Подписи к рисунку
По часовой стрелке сверху вниз
Cradle hold down – держатель рамы
Slider block —ползун
Servopiston – серво поршень
Servo arm –серво рычаг
Feed back – обратная связь
Servo valve –серво клапан
Cradle bearing – подшипник рамы
Cradle guider – передаточный рычаг рамы
Cradle — рама
Cradle leveler — распределитель рамы
charge pump –питающий насос
в. Компенсатор
давления. Операция отключения блокировки компенсатора давления (PCOR)
Клапан блокировки
компенсатора давления (PCOR) позволяет мотору перемещаться с минимального на
максимальное смещение, если давление в системе увеличивается выше
установленного клапаном PCOR.
Установка PCOR:
Обратитесь к
руководству Sauer по обслуживанию моторов с
осью переменного наклона.
г. Зарядное
давление
Предохранительный
клапан низкого давления ограничивает давление подпитки. Оно должно быть
установлено ниже давления предохранительного клапана насоса.
Обратитесь к
руководству Sauer по обслуживанию моторов с
осью переменного наклона для настройки давления предохранительного
клапана.
д. Настройка
ограничителя минимального смещения
Максимальная
скорость автомобиля пропорционально минимальному смещению мотора.
Обратитесь к
руководству Sauer по обслуживанию моторов с
осью переменного наклона для регулировки минимального смещения
мотора.
Подписи к рисунку
По часовой стрелке сверху вниз
Control pressure port – порт
управления давлением
Hydraulic proportional control –
пропорциональное гидравлическое управление
Pressure compensator override – игнорирование
компенсатора давления
Minimum displacement limiter – ограничитель
минимального смещения
Valve segment – сегмент клапана
Bearing plate – несущая плита
Speed pickup ring – кольцо датчика
скорости
Tapered roller bearings – клинообразный
роликовый подшипник
Synchronizing shaft синхронизирующий
вал
Piston — поршень
Charge pressure relief valve –
предохранительный клапан накачки
Servo piston cylinder –цилиндр
серво-поршня
1.2.
РУЛЕВОЕ УПРАВЛЕНИЕ И ВСПОМОГАТЕЛЬНЫЙ НАСОС
1.2.1. Рулевое
управление
Оба моста
автомобиля относятся к жестко смонтированным типам мостов. Рама автомобиля
шарнирная и рулевое упрaвление осуществляется с помощью двух гидравлических
цилиндров двойного действия.
Поток масла
необходимый для режима рулевого управления поступает от вибрационного насоса
через клапан приоритетного потока.
Вибрационный
насос должен быть под напряжением, чтобы был поток для поворота переднего
шасси. Для минимизации потребления энергии, в режиме рулевого управления
имеются два уровня давления, которые подаются двумя предохранительными
клапанами высокого давления.
В
производственном режиме, уровень давления будет 220 бар (установка
гидравлической схемы вибратора) и в режиме смещения, когда режим вибрации не
требуется в течение длительного периода, давление будет на уровне 140 бар.
Управление насосом выполняется с помощью трехпозиционного тумблера на приборной
панели.
1.2.2.
Вспомогательный насос
Вспомогательный
насос доставляет масло, необходимое для :
— зарядки стороны
высокого давления гидравлической схемы
вибратора для того, чтобы быть уверенным, что насос не включится в работу при
запуске дизельного двигателя и когда давление в вибраторе идет вверх.
— двух
гидравлических моторов, управляющих вентиляторами агрегата радиатора (радиатора
двигателя и гидравлического масляного радиатора).
Трехпозиционный клапан управляет потоком этого зубчатого
насоса. Поток направлен преимущественно к стороне высокого давления вибратора
только когда выключатель вибро насоса включен и при запуске дизельного
двигателя. Это означает, что лопасти
радиатора остановлены на несколько секунд без последующего перегревания
благодаря температурной инерции.
1.3.
Пневматическая схема
Пневматическая
система подпитывается воздухом из
компрессора, который запускается дизельным двигателем.
После фильтрации
и высушивания воздуха в сушильной печи, он будет храниться в резервуаре.
Давление ограничено величиной в 10 бар регулятором давления воздуха.
Пневматическая
схема дает возможность:
— питать 6
воздушных мешков, что дает возможность изолировать автомобиль относительно
вибрационной массы. Давление ограничено 5 бар специальным регулятором давления
воздуха.
— питать 2
центрирующих воздушных мешков, вмонтированных под силовым приводом.
— питать цилиндры
двойного действия замков блокировки массы.
— питать
пневматический клаксон.
— управлять клапаном дистанционного управления лебедки.
— питать первую и вторую передачи как на передней, так и
на задней коробках передач.
— управление механизмом блокировки межосевого
дифференциала.
1.4.
Гидравлическая схема вибратора (смотри диаграмму)
Гидравлическая
схема вибратора подпитывается насосом переменного смещения в квази-открытом
контуре при компенсаторе давления установленного на 220 бар.
Зубчатый насос
фиксированного смещения, фланцованный на главном насосе, поддерживает давление
от 18 до 20 бар на стороне низкого давления контура.
Зубчатый насос
посылает поток масла на сторону высокого давления контура для того, чтобы
главный насос не срабатывал при запуске дизельного двигателя.
Насос вибратора
питает :
— схему лифта,
— схему силового
привода,
— мотор лебедки
автомобиля.
— схема лифта: положение верх или вниз
цилиндров лифта управляется четырехсторонним клапаном с управляющим
электрическим каскадом.
В положении низ,
клапан, уменьшающий давление, позволяет установить давление в цилиндре,
несмотря на регулировку компенсатора главного насоса.
— схема вибратора: через выходное
отверстие насоса поток масла подается на фильтр
высокого давления номинальной емкости 3 µ перед тем, как попасть на
серво клапан массы. Этот сервоклапан является сервоклапаном двойного каскада,
подпитка масла управляющего каскада поступает вниз через фильтр высокого
давления номинальной емкости 3 µ.
Емкость высокого
давления, накачанная до 150 бар, поддерживает давление постоянным во время
кратковременных периодов, соответствующих времени отклика компенсатора
давления.
Сторона высокого
давления защищена на случай выброса балансным предохранительным клапаном. На
выпускном отверстии массы, масло подается через емкость низкого давления,
накачанной до 10 бар, затем через два масляных фильтра номинальной емкости 3 µ.
Предохранительный
клапан давления защищает схему. Утечки компенсируются с помощью зубчатого
насоса, фланцованном на главном управляющем клапане.
— Лебедка :
Движение вращения
управляется четырехсторонним клапаном с пневматическим управляющим каскадом.
1.5. ЭЛЕКТРИЧЕСТВО
Электрическая
система автомобиля Nomad действует через мультиплексную проводку, состоящую из :
— одно CAMU ( блок главного
вычислительного устройства)
— три IOU ( блок ввода / вывода )
— один SCU ( блок экрана)
— пять
мультиплексных датчиков
Все
вычислительные устройства соединены через шину CAN и управляются с помощью программы,
предназначенной для использования
автомобиля. Каждый из вычислительных устройств получает информацию от
переключателей, бесшкальных манометров, и посылает информацию к большинству
электрических компонентов, установленных
в машине ( таким как освещение, электроклапана, двигатель, ).
На экране
централизуется большая часть данных, относящихся к машине Nomad и также дается
много информации водителю через специальный экран, который возникает при
появлении проблемы в питающем насосе, электрических проводах, при повреждении
деталей…В некоторых случаях, мультиплексная система заглушит двигатель, если
неполадка может повредить главным
деталям, таким, как насос.
В случае
повреждении второстепенных деталей, система будет работать в щадящем режиме,
позволяющем машине работать с максимально допустимой производительностью.
Водители или
механики также могут проверить систему для диагностики эксплуатационного режима
Nomad.
2. ИСПОЛЬЗОВАНИЕ
АВТОМОБИЛЯ
2.1.
УПРАВЛЕНИЕ ИЗ КАБИНЫ
номер:
Назначение номеров переключателей
1 переключатель
Вкл/Выкл. Управляет передним рабочим освещением.
2 переключатель
Вкл/Выкл. Управляет рабочим освещением массы.
3 переключатель
Вкл/Выкл. Управляет рабочим освещением двигателя.
4 переключатель
Вкл/Выкл. Управляет предупредительной световой сигнализацией.
5 переключатель
Вкл/Выкл. Управляет сигнальным огнем (передним и задним ).
6 переключатель
Вкл/Выкл. Управляет передним освещением машины (ближний/дальний свет).
7 SCU. Мультиплексный централизатор на
экране:
· освещение
крюков
· поворотники
· индикатор
коробки передач
· проблемы
индикатора автомобиля.
· индикатор
загрязненного фильтра.
· режим
низкой/высокой скорости.
· параметры двигателя (давление масла,
температура жидкости, число оборотов в минуту двигателя,.)
· давление в гидравлической системе
(низкое и высокое давление в приводе и вибрационном насосах).
· часомер.
· температура масла в гидравлической
системе.
· Предупреждение о проблемах,
происходящих в машине, таких как слишком низкое питающее давление, проблемы в
электрических проводах,…
8 Мультиплексный
датчик. Привод насоса высокого давления .
9 Мультиплексный
датчик. Высокое давление вибрационного насоса.
10 Мультиплексный
датчик. Температура масла в гидравлической системе.
11 Мультиплексный
датчик. Ключ зажигания.
12 Мультиплексный
датчик. Привод насоса низкого давления.
13 Мультиплексный
датчик. Низкое давление вибрационного насоса.
14 Датчик.
Давление воздуха
15
Двухпозиционный переключатель. Управляет режимом вперед-назад.
16
Двухпозиционный переключатель. Высокая / Низкая скорость ( режим кролика /
черепахи).
17 переключатель
Вкл/Выкл. Управляет модулем ASC (
противовращательная вычислительная система).
18 переключатель
Вкл/Выкл. Управляет стояночными тормозами.
19 Трехпозиционный
переключатель. Управляет вибрационным насосом.
20 Потенциометр.
Управляет количеством оборотов в минуту
двигателя ( от 900 до 2100 число оборотов в минуту).
21 нажимная
кнопка. Управляет остановкой двигателя.
22 Пневмоклапан.
Управляет механизмом блокировки межосевого дифференциала.
23 Пневмоклапан.
Управляет клапаном лебедки.
24 Пневмоклапан.
Управляет передачами в коробке передач ( первая или вторая)
2.2.
ЭКСПЛУАТАЦИЯ МАШИНЫ
2.2.1. Инструкция
по безопасности
— если водитель
покидает кабину при работающем
двигателе, всегда используйте парковочный тормоз и устанавливайте число
оборотов двигателя на холостые
— при запуске
машины, если она начинает двигаться самостоятельно, отключите энергию на главном силовом переключателе.
— машина как и
вибратор снабжены гидравлической схемой высокого давления. Если напорный шланг
высокого давления лопнет, это может быть опасно для всех, кто находится рядом.
Таким образом, при работающей машине лицам, не допущенным к работе необходимо
держаться в отдалении. Также при регулировке любого из компонентов
гидравлической системы давлением должно быть снижено.
— Кнопка
выключения движения предотвращает опускание базовой плиты или движение
вибратора водителем.
2.2.2.
Предварительная проверка
Перед тем, как использовать машину, проверьте следующее :
— Уровень охлаждающей жидкости двигателя
— уровень масла в
двигателе
— уровень
гидравлического масла
— уровень привода
гидравлического насоса
— уровень
горючего в цистерне
Замечание : Полный бак
предохраняет от риска попадания влаги в
горючее в ночное время
— отфильтровать
бак с воздухом
— отфильтровать
воду из топливного фильтра
— проверить
присутствие листвы, грязи в воде или сердцевине масляного радиатора
2.2.3. Запуск
дизельного двигателя
— включите 24
–Вольтовый главный силовой выключатель
— убедитесь, что
дроссельный потенциометр находится на минимальном положении (полностью повернут
против часовой стрелки).
— поверните ключ
зажигания, чтобы включить электричество
( первое положение) и подождите, пока SCU не покажет таблицу данных о двигателе
и что автотестирование выполнено.
— поверните ключ
полностью по часовой стрелке для запуска дизельного двигателя.
— при запуске в
холодную погоду автоматический подогреватель включается EDC двигателя до запуска двигателя (
появляется индикаторная лампочка на SCU).
— при запуске,
вспомогательный зубчатый насос дает поток масла для того, чтобы зарядить сторону высокого давления
гидравлической схематики вибратора для того, чтобы быть уверенным, что
вибрационный насос не будет включаться в работу. Клапан находится под
напряжением до тех пор, пока двигатель не достигнет 900 оборотов в минуту.
— оставить
двигатель на холостых оборотах при 900 оборотов в минуту пока двигатель не
согреется (167-185°F) (75-85°C)
— при работе на
холостом ходу проверьте:
* давление масла
в двигателе : 3 — 5 бар .
* давление
зарядки привода насосов: 24 бар при 1500 оборотах в минуту
* низкое давление
вибратора : 18 до 20 бар
* загрязнение
фильтров
* температура
масла
Замечание : при запуске в
холодную погоду, могут гореть индикаторы загрязненных фильтров. Проверьте их,
когда масло теплое.
— когда двигатель
горячий, установите число оборотов в минуту двигателя до 2100.
2.2.4. Вперед
/назад, диапазон скоростей
2.2.4.1. Вперед /назад
Можно выбирать когда машина остановлена.
Переключатель
повернуть:
— правая : назад
— левая: вперед
2.2.4.2. Диапазон скоростей
Два
гидравлических мотора для разного типа перемещения. Водитель может выбрать два
различных режима на приборной панели, соответствующих двум различным смещениям моторов:
Переключатель
повернуть :
— левый: в
диапазоне низких скоростей / максимальное смещение на моторах ( режим черепахи
)
— rправый: в диапазоне высоких скоростей
/ минимальное смещение на моторах ( режим кролика )
В дополнение, еще
две скорости даются механической коробкой передач установленной на каждой оси.
Комбинация двух позиций на коробке передач и двух смещений моторов дает 4
скорости у автомобиля Nomad.
2.2.5. Вождение
—
ОТРЕГУЛИРУЙТЕ ДВИГАТЕЛЬ НА 2100 ОБОРОТАХ В МИНУТУ (для даже перемещений с низкой
скоростью)
— отпустите
парковочный тормоз, чтоб индикатор потух.
— переключатель
вибрационного насоса вправо на первое положение ( 150 бар ) или второе
положение ( 220 бар ) чтобы был поток масла для рулевого управления автомобилем.
— нажмите на педаль
привода, автомобиль начнет двигаться. Если парковочный тормоз не снят, то
управление вождением будет блокировано, т.к. электрическое питание УЭС
выключено
Если
переключатель вибрационного насоса не повернут в положение Вкл., то автомобиль
будет двигаться, но поворачивать не сможет.
2.2.6. Советы по
вождению
— торможение :
автомобиль снабжен 4 дисковыми тормозами, управляемыми педалью из кабины
Рекомендуется
использовать тормоз гидростатических приводов при работе в нормальном режиме.
ПРЕДУПРЕЖДЕНИЕ :
НЕ ОТПУСКАЙТЕ ПЕДАЛЬ привода
СЛИШКОМ БЫСТРО, ПОСКОЛЬКУ ТОРМОЖЕНИЕ
БУДЕТ СЛИШКОМ СИЛЬНЫМ.
НАЖИМАЙТЕ ЛЕГКО
НА ПЕДАЛЬ ПРИВОДА.
ИСПОЛЬЗУЙТЕ
ДИСКОВЫЕ ТОРМОЗА КАК АВАРИЙНЫЕ ТОРМОЗА.
— диапазон
скоростей :
На крутой
или ухабистой местности используйте диапазон низких скоростей. Вождение будет
более гладким и можно избежать ситуации, когда глохнет двигатель при движении
вверх по склону.
Замечание: действие на
педаль привода отлично от действия на педаль газа. Если автомобилю требуется
больше силы тяги (при движении вверх по склону) необходимо отпустить педаль
привода вместо нажатия на нее как это делается с педалью газа.
2.2.7. Остановка
двигателя
— остановите
автомобиль, плавно отпуская педаль привода
— задействуйте
парковочный тормоз
— оставьте
двигатель на холостых оборотах на короткое время, чтобы остудить турбо наддув
— убедитесь, что
давление в гидравлике вибратора понижено и электроника отключена
— нажмите
выключатель двигателя до полной остановки двигателя
— отключите
энергию на приборной панели
— отключите
главный силовой выключатель
Предупреждение : никогда не глушите двигатель до тех пор, пока не отключите электронику вибратора.
2.3. РАБОТА С ВИБРАТОРОМ
2.3.1.
Предварительная проверка
— Проверьте
давление азота в :
. аккумуляторах
высокого давления : 117 бар (1700 фунт на кв.дюйм)
. аккумуляторе
низкого давления : давление должно равняться половине низкого давления
вибратора.
(Используйте OLAER специальный
управляющий клапан/ накачивающий клапан и уберите управляющий клапан после
проверки.)
— регулировка регулятора
давления воздуха на пневмоподушке: 5,5 бар (80 фунт на кв.дюйм)
— проверка
неприсоединенных электрических проводов
— проверка утечки
масла
2.3.2. Увеличение
давления в вибраторе
— запустите
дизельный двигатель (§ 2.2.3)
— включите блок
электронного управления
Примечание
: включение блока
электронного управления до запуска двигателя может повредить электронику
— установите
число оборотов двигателя в минуту на 2100
— поверните переключатель вибронасоса направо ( полностью
). Вспомогательный насос будет заряжать высокую сторону вибрационного цикла
пока датчик давления не покажет 220 бар. Затем, клапан, управляющий
вибронасосом, включается и насос готов к операции вибрирования или операции
рулевого управления.
— включите «лифт
вверх» на блоке электронного управления
— переключите
защелку блокировки в положение открыто
— включите «лифт
вниз» на блоке электронного управления
— вибратор готов
к испусканию свипа
Примечание: не включайте
электронную систему управления вибратором при подъеме давления для использования
лебедки
2.3.3. Выключение
давления
— включите «лифт
вверх» на блоке электронного управления
— переключите
защелку замка блокировки в положение закрыто
— поверните
переключатель вибронасоса налево
— установите
число оборотов двигателя в минуту на 900
— отключите блок
электронного управления
— подождите 4 или
5 минут пока двигатель будет работать на 900 оборотах в минуту чтобы остудить
турбо наддув и остановить двигатель
Примечание : остановка
двигателя до выключения электроники может повредить электронике
2.3.4.
Регулировка давления лифта
— Давление
вибратора увеличено, плита опущена
— проверьте
давление лифта
— отрегулируйте
давление лифта путем поворота винта на LP2, вмонтированном сверху магистрали
вибратора (предохранительный клапан высокого давления вибратора).
ПУНКТ ОПИСАНИЕ
RP: Клапан уменьшения давления.
Используется
для задания скорости перемещения лифта.
LP1:
Ограничитель давления.
Используется
для установки низкого давления вибратора.
LP2: Ограничитель
давления.
Используется
для установки давления лифта.
LP3:
Ограничитель давления.
Используется
как предохранительный клапан
высокого
давления вибратора.
LP4:
Ограничитель давления.
Используется
для установки давления охлаждающих вентиляторов
D: 4-сторонний клапан с управляющим клапаном
Используется
для управления перемещения лифта вверх/вниз
D1:
4-сторонний клапан с пневмоуправлением
Используется
для управления лебедкой
D2:
4-сторонний клапан (2 положения)
Используется
для разгрузки стороны высокого давления
схемы
вибратора
D3:
4-сторонний клапан с электрическим управлением
Используется
для зарядки гидравлической схемы или
для
управления вращением охлаждающими вентиляторами
S1: Клапан
балансировки
Используется
для перемещения лифта
S2: Клапан
балансировки
Используется
для перемещения лифта
2.3.5. Регулировка скорости
перемещения лифта
— поверните
регулирующую кнопку RP по часовой
стрелке, для увеличения скорости лифта. Поверните регулирующую кнопку RP против часовой стрелки для того, чтобы уменьшить скорость лифта.
— Изменение
установок RP влияют на давление
лифта. Для того, чтобы поддерживать правильное давление лифта, увеличьте или
уменьшите давление лифта путем нажатия LP2.
2.3.6. Наполнение
воздухом пневмоподушки плиты
— при работающем
двигателе, поднимите плиту
— проверьте
правильность установки давления регулятором давления воздуха в пневмоподушке,
которое должно быть равным 5,5 бар
— при
необходимости отрегулируйте давление с
помощью вращающейся кнопки
— когда давление
отрегулировано, закройте изоляционный клапан манометра
2.3.7.
Механическое центрирование реакционной массы
— выключите
давление в вибраторе
— проверьте
давление в пневмоподушке компенсации гравитации ( 4 бар ).
— если масса не
центрирована, отрегулируйте давление в центральной пневмоподушке.
2.3.8. Использование лебедки
Мотор лебедки
снабжен вибрационным насосом.
Увеличьте
давление вибратора как показано в разделе 2.4.2.
— разблокируйте
управление лебедкой, потянув за кнопку
— нажмите на
рычаг, чтобы размотать кабель
— потяните за
рычаг для того, чтобы смотать кабель
— центральное
положение — нейтральное
— заблокируйте
управление лебедкой нажатием кнопки
-
Products
- SERCEL’S NOMAD 65
-
Mechanical Seals
- OEM Seals (E series)
- OEM Seals (F series)
- OEM Seals (G series)
- Metal Bellow Seals (M series)
- O-ring Mechanical Seals (N series)
- Rubber Bellow Seals (R series)
- PTFE Bellow Seals (T series)
- Single Cartridge Seals (S series)
- Double Cartridge Seals (D series)
- Seat
- Materials
- Торговое оборудование
- Hydraulic components
-
Dipper Valve Co.,Ltd
- Check valve
- Pig valve
- ESD valve
- Ball valve
- Surge relief valve
- NDIV rising stem ball valve
- Automatic recirculation valve
-
Engineering
- Design Products
-
Certification
- Система менеджмента качества
- Лицензии и разрешения ОАО «Волгограднефтемаш»
- Сертификаты на продукцию ОАО «Волгограднефтемаш»
- Сертификаты на продукцию Dipper Valve
-
Substitution
- POLAREX branded SRV safety valves
- Sealing EMCO Wheaton E2704
- Sealing FMC Europe MLA 10″
- Sealing FMC Europe MLA 16″
- Sealing EMCO J0451-051
- Warehouse
- Library
Categories
-
Products
- SERCEL’S NOMAD 65
-
Mechanical Seals
- OEM Seals (E series)
- OEM Seals (F series)
- OEM Seals (G series)
- Metal Bellow Seals (M series)
- O-ring Mechanical Seals (N series)
- Rubber Bellow Seals (R series)
- PTFE Bellow Seals (T series)
- Single Cartridge Seals (S series)
- Double Cartridge Seals (D series)
- Seat
- Materials
- Торговое оборудование
- Hydraulic components
-
Dipper Valve Co.,Ltd
- Check valve
- Pig valve
- ESD valve
- Ball valve
- Surge relief valve
- NDIV rising stem ball valve
- Automatic recirculation valve
-
Engineering
-
Design Products
- Экологическая экспертиза. Общественные обсуждения
-
Certification
- Система менеджмента качества
- Лицензии и разрешения ОАО «Волгограднефтемаш»
- Сертификаты на продукцию ОАО «Волгограднефтемаш»
- Сертификаты на продукцию Dipper Valve
-
Design Products
-
Substitution
- POLAREX branded SRV safety valves
- Sealing EMCO Wheaton E2704
- Sealing FMC Europe MLA 10″
- Sealing FMC Europe MLA 16″
- Sealing EMCO J0451-051
- Warehouse
- Library
-
Home
/ -
Products
/ -
SERCEL’S NOMAD 65
/ - Учебный курс Nomad 65
Copyright © 2023 Atlas Engeneering. All rights reserved.
File Specifications:684/684291-u65.pdf file (08 Jun 2023) |
Accompanying Data:
nomad U65 Adapter PDF Operation & User’s Manual (Updated: Thursday 8th of June 2023 01:38:20 AM)
Rating: 4.2 (rated by 98 users)
Compatible devices: Innova IPsec 4 Lx, 6435, AWLC6070, PCIe-SATA, M807GP, J135C-003B, XMHL100, 2410SA — Serial ATA RAID Controller.
Recommended Documentation:
Operation & User’s Manual (Text Version):
(Ocr-Read Summary of Contents of some pages of the nomad U65 Document (Main Content), UPD: 08 June 2023)
-
1, CHARGEUR UNIVERSEL Pour toute question, contactez la hotline Infosec. Lors d’un l’appel au Service Après-Vente, nous vous recommandons de transmettre les informations suivantes qui vous seront dans tous les cas demandées : le modèle du chargeur, le numéro de série, et la date d’achat. Notice d’utilisation Merci d’avoir acheté le char…
-
2, User Guide Thank you for buying the U65 Nomad universal adapter! This manual will help you install and use it properly. Introduction To ensure this product is correctly installed and used appropriately, we highly advise you to read this user guide very carefully. This charging unit will ONLY supply power to the laptops which work under 65 Watts. Before using the charger please check your Notebook/Netbook manufacturer’s user manual to ascertain …
-
nomad U65 User Manual
-
nomad U65 User Guide
-
nomad U65 PDF Manual
-
nomad U65 Owner’s Manuals
Recommended: H6193, Deluxe 3066AV, SB4220, 310
Links & Tools
Operating Impressions, Questions and Answers:
Nomad 65 Neo — это новый широкополосный вездеходный вибратор. Эволюция популярного Nomad 65 с улучшенными механическими и гидравлическими компонентами и переработанным шейкером, он способен передавать более сильный низкочастотный контент с полным приводом, достигаемым от 5,4 Гц.
Эта повышенная производительность стала возможной благодаря последним инновациям в конструкции шейкерной и гидравлической схем.
Еще одна недавно разработанная функция — система IPM (интеллектуальное управление питанием).

NOMAD 65 Neo
ЛУЧШАЯ ХАРАКТЕРИСТИКА РЕЗЕРВУАРА
- Более сильная низкая частота: 5 Гц при полном приводе Точность воспроизведения высокочастотного сигнала
САМЫЙ ПРОИЗВОДИТЕЛЬНЫЙ ВИБРАТОР
- Наивысшая пиковая сила: уменьшение длины захвата на 90 000 фунтов-силы
ОПТИМИЗАЦИЯ ДЛЯ НИУ ВШЭ
- Экономия топлива до 15% с IPM Улучшенная компактная конструкция
УЛУЧШЕННАЯ ЭРГОНОМИКА
- Низкий уровень шума
- Удобный интерфейс
Nomad 65 Neo — это новый широкополосный вибратор Sercel 62 000 фунтов силы. За счет оптимизации КПД двигателя IPM снижает расход топлива до 15%. Опцию IPM также можно интегрировать в существующий Nomad 65.
| ТЕХНИЧЕСКИЕ ХАРАКТЕРИСТИКИ NOMAD 65 NEO | |
|
Пиковая сила |
278 кН (62 400 фунтов-силы) |
|
Удерживайте вес |
28 294 кг (63 610 фунтов) |
|
Номинальная частота |
От 1 до 250 Гц |
|
Пусковая частота полного привода |
5,4 Гц |
|
Масса реакционной массы |
4700 кг (10352 фунтов) |
|
Вес опорной плиты |
1584 кг (3490 фунтов) |
|
Соотношение RM / BP |
2,97 |
|
Зазор опорной плиты |
50 см (20 дюймов) * |
|
Площадь опорной плиты |
2,64 м² (4,08 дюйма²) |
|
Площадь поршня |
112,6 см² (17,45 дюйма²) |
|
Полезный ход |
10,16 см (4 дюйма) |
|
Сервоклапан |
ATLAS 240HP с пилотом MOOG |
|
Вибраторный насос |
190 куб.см, комп. Давление, 458 л / мин (121 галл. / Мин) |
|
Перепад давления |
247 бар (3580 фунтов на кв. Дюйм) |
|
Изоляция |
Подушки безопасности |
|
Гидравлический бак |
300 л (79 галлонов) |
|
Тип |
Шарнирно-сочлененное рулевое управление 4 x 4, две ведущие оси |
|
Рулевое управление |
Гидравлический усилитель руля |
|
Привод насоса |
Привод 2-х насосов с эластичной муфтой двигателя |
|
Приводной насос |
Аксиально-поршневой насос переменной производительности с электронным управлением |
|
Двигатели |
Регулируемое перемещение оси изгиба с промывочными клапанами для охлаждения |
|
Оси |
Внешние планетарные передачи, входная понижающая передача, двойные внутренние дисковые тормоза с мокрым двигателем |
|
Трансмиссионные тормоза |
Постоянный гидростатический тормоз |
|
Рабочие тормоза |
Внутренний мокрый диск с гидравлическим приводом |
|
Максимальная скорость |
24 км / ч (15 миль / ч) * |
|
Способность преодолевать подъемы |
60% (31 °) |
|
Диаметр поворота от бордюра до бордюра |
20,76 м (68 футов-1 дюйм) с шинами 66×44.00-25 |
|
Диаметр поворота, от стены к стене |
20,76 м (68 футов-1 дюйм) с шинами 66×44.00-25 |
|
Электрические |
Мультиплексная система 24 В. Преобразователь 24VDC в 12VDC для радио |
|
Такси |
Стальная конструкция, сертифицированная ROPS. Полная изоляция, кондиционер, обогреватель, вентилятор, тонированные безопасные стекла. |
|
ДВИГАТЕЛЬ |
|
|
Стандартный двигатель |
Caterpillar C13 Acert, 4-тактный, с водяным охлаждением / с турбонаддувом, после охлаждения |
|
Мощность / номинальная частота вращения |
328 кВт (440 л.с.) при 1800 об / мин |
|
Топливный бак |
Бак 1000 л (264 галлона), Опциональный бак 1430 л (378 галлонов), система быстрого наполнения |
|
Стандарт выбросов |
EU Stage 3A / US Tier 3 |
|
Альтернативные двигатели |
Другие модели по запросу |
|
ШИНЫ И ГУСЕНИЦЫ |
|
|
Стандартные модели шин |
1050 / 50R25 (песок), 1000 / 50R25 (рок), 66×44.00-25, 66×43.00-25 |
|
Другие модели |
Другие размеры по запросу |
|
Вариант трека |
Доступный |
|
ОСНОВНЫЕ ХАРАКТЕРИСТИКИ |
|
|
Длина** |
10,64 м (34 футов-11 дюймов) |
|
Ширина** |
3,42 м (11 футов 3 дюйма) * |
|
Рост** |
3,22 метра (10 футов-7 дюймов) * |
|
Общий вес** |
31,718 кг (69,863 фунтов) |
|
Рабочие температуры, мин. |
-12 ° C (+ 10 ° F) стандарт -30 ° C (-22 ° F) уровень подготовки к зиме 1 -50 ° C (-58 ° F) уровень подготовки к зиме 2 |
|
Рабочие температуры, не более |
+ 53 ° C (+ 127,5 ° F) стандарт + 56 ° C (+ 133 ° F) особые условия использования |
-
1
-
2
-
3
-
4
-
5
- Home
- Brands
- nomad Manuals
- nomad U65
- Nomad U65 User Manual
Download or browse on-line these Operation & User’s Manual for nomad U65 Adapter.
nomad U65 Manual Information:
|
This manual for nomad U65, given in the PDF format, is available for free online viewing and download without logging on. |
Download Manual |
Summary of Contents:
|












